發布于:2021/4/15 10:06:57 點擊量:502
[摘 要] 介紹了自力式調節閥的工作原理及流量系數的計算方法,闡述了自力式調節閥的選型及注意事項,給出了自力式調節閥在海洋石油平臺上的具體應用實例。
自力式調節閥是一種無需外來能源 ,依靠被調介質自身壓力、溫度或流量的變化,按預先設定值進行自動調節的控制裝置,是一種節能型儀表。該閥集測量、執行和控制等功能于一身,自成一個獨立的儀表控制系統,具有結構簡單 、價格便宜和動作可靠等特點,適用于調節精度要求不高或儀表氣源供給困難的場合,廣泛應用于石油、化工、冶金、電力、輕工等工業部門的自控系統。
自力式調節閥按用途分為壓力、差壓、液位、溫度和流量調節閥。其中以自力式壓力調節閥應用最為廣泛 。本文就自力式壓力調節閥在海洋石油平臺上的選擇及注意事項等進行闡述 。
1 自力式壓力調節閥的分類、原理及流量系數計算
1.1 自力式壓力調節閥的分類
根據作用形式的不同, 自力式調節閥分為直接作用式和指揮器作用式兩種。直接作用式調節閥適用于穩壓精度 10%~20%的系統中。直接作用式調節閥最大的優點是結構及操作簡單,但由于彈簧負載系統在調節閥運行中引起壓降,導致出口壓力的非線性,因此 ,在壓降較小而要獲得大流量時,必須使用另一種形式的調節閥一指揮器作用式的自力式調節閥。指揮器作用式調節閥適用于出口壓力變化范圍小于設定壓力l0%的系統 。氮封裝置就是其典型應用之一。
自力式調節閥根據被調壓力取壓點的不同,又分為閥前壓力調節型 (簡稱 “背壓閥”) 和閥后壓力調節型(簡稱 “減壓閥”) 兩種 。背壓閥在初始狀態其閥芯為關閉位置 ,當閥前壓力逐漸升高 ,閥門逐漸打開,直至閥前壓力穩定在設定值:減壓閥在初始狀態其閥芯為開啟位置 ,當閥后壓力逐漸升高,閥門逐漸關閉,直至閥后壓力穩定在設定值。
1.2 自力式壓力調節 閥原理
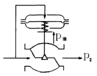
自力式閥前壓力調節閥,其閥芯初始位置在關閉狀態 ,如圖1所示。閥前壓力P1經閥芯、閥座節流后 ,變為閥后壓力P2,同時P1經過取壓管輸入至上膜室內作用在膜片上,產生的作用力與彈簧的反作用力相平衡,決定了閥芯、閥座的相對位置,從而控制閥前壓力。
當P1增加時,P1作用于膜片上的力也隨之增加。 此時膜片上的作用力大于彈簧的反作用力 ,使閥芯向離開閥座的方向移動,這時閥芯與閥座之間的流通面積變大,流阻變小,P1向閥后泄壓 ,直到膜片上的作用力與彈簧反作用力相平衡為止,從而使P1降為設定值 。同理 ,P1降低時,動作方向與上述相反,這就是閥前壓力調節的工作原理。

圖1 閥前壓力調節閥原理圖
閥后壓力調節閥與閥前壓力調節閥的原理相同,但閥芯反裝。可通過調節彈簧反作用力的大小來改變壓力設定值。流量特性一般為快開。
1.3 流量系數的計算
流量系數Kv(又稱流通能力) ,是調節 閥的重要參數之一。它反映流體通過調節閥的能力。根據實際計算出的流量系數Kv值的大小,選擇適合的額定流量系數Kvs就可以確定調節閥的公稱通徑。調節閥的額定流量系數Kvs是指 :在規定條件下,即閥的兩端壓差為100kPa,流體密度為lg/cm 時,額定行程時流經調節閥的流量,是以立方米每小時或噸每小時計的流量數。如果選擇的額定流量系數過大,就會使調節閥經常工作在小開度的工況下,既影響控制質量,又會引起振蕩和噪音,縮短閥的使用壽命。相反,如果選擇的額定流量系數過小 ,則會使調節閥的開度過大,閥門處于超負荷運行狀態,不能滿足流量要求,容易出現故障。
為 了合理選擇調節閥的尺寸,必須正確計算調節閥的流量系數Kv值。現以液體為例,簡要地給出Kv值的計算方法。
1.3.1 非阻塞流

式中:FL-壓力恢復系數 ;FF -液體臨界壓力比系數;PV -閥入口溫度下,介質的飽和蒸汽壓(絕對壓力 ) ,kPa;pc-熱力學臨界壓力(絕對壓力),kPa ;qv-液體流量 ,m3/h ; ρ-液體密度 ,g/cm3 ;P1-閥前壓力 (絕對壓力) ,kPa;P2-閥后壓力(絕對壓力),kPa。
1.3.2 阻塞流

由式(5)可以看出,在阻塞流情況下,Kv值的計算公式與非阻塞流工況不同,壓差一項用FL2 (P1一FF Pv )代替實際壓差P1 -P2,比用實際壓差計算出的Kv值要大 ,即由于阻塞流的作用 ,閥的流通能力不能充分發揮出來 ,必須按更大的Kv值來選擇閥的口徑才能滿足流體流通的要求。
2 自力式壓力調節閥的選擇
2.1 口徑選擇的一般步驟
(1)根據生產能力、設備負荷等工藝參數確定最大流量和最小流量qvmax ,qvmin;
(2)根據系統特點、壓力分配和管路壓損 ,確定最大壓差和最小壓差 △Pvmax, ,△Pvmin;
(3)按流量系數計算公式,分別計算出最大流量和最小流量時的流量系數Kvmax,Kvmin;
(4)根據計算出的Kvmax,在產品樣本中選取大于Kvmax ,并最接近Kvmax的Kvs值;
(5)根據計算出的Kvmax,Kvmin驗算閥的開度(一般要求閥開度在10%~80%之間) ;
(6)根據Kvmax,Kvmin計算 出可調比R(一般要求R=Kvmax/Kvmin≤30:1) ;
(7)各項計算驗證合格后,根據Kvs值,確定調節閥的口徑 。
2.2 選擇時的注意事項
自力式調節閥是 由機械方法組成的純 比例調節系統,其調節精度不高 ,只適用于調節 品質要求不高的場合;
(1)自力式調節閥主要應用在被控參數一旦調定后,不經常改變 (調整 ) 的場合 ,而被控參數經常改變 (調整 ) 的場合 ,應使用氣動或 電動調節閥。一般直接作用型調節 閥其設定值允許偏差為±8 %,帶指揮器作用式調節閥其設定值允許偏差±4 % 左右。若超 出設定彈簧的允許調壓值,為達到原設定值要求,則必須通過更換設定彈簧 的辦法才可實現,這需送回生產廠才能完成 。
(2)選用允許壓差時,應注意到自力式調節閥的允許壓差值小的特點。
(3)自力式壓力調節閥一般應用在非腐蝕性工藝條件下,若在腐蝕性介質場合應用要特別慎重。
(4)自力式調節閥應用在黏度較高的介質場合時應慎重,高黏度的介質不宜使用。
(5)設定壓力不應超過或接近所選擇閥門許可的調整范圍的極限值,留有一定的余量。
(6)注意調節精度的要求。一般情況下,自力式調節閥的調節精度低于氣動或電動調節閥,對調節精度要求較高的地方場合不宜采用自力式調節閥。
(7)在工程設計和采購過程中要注意區分自力式調節閥是背壓閥還是減壓閥。一旦將背壓閥和減壓閥弄反,將無法正常使用,只能重新采購。
(8)注意自力式調節閥的開度要求。一般情況下,設計人員主要關注調節閥的開度 要求而忽略了對自力式調節閥的開度要求 。采購中應要求廠家在計算書中給出自力式調節閥在最小、正常 、最大工況下的開度 。閥的開度一般在10 %~80 %之間為宜。
3 自力式壓力調節閥在海洋石油平臺上的應用自力式 調節 閥與普 通調 節 閥相 比有 許 多差異 ,但這些差異并不影響在海洋石油平臺上的使用。海洋石油平臺上生產過程壓力、溫度不高(1.0 MPa,100℃以下) ,介質黏度不大(2×10-4㎡/s以下) ,控制精度要求不高(一般±10%) ,自力式調節閥完全可以滿足生產需要。
自力式調節 閥在海洋石油平臺已有十幾年的成功的應用歷史,典型應用在公用、儀表氣系統的壓力控制;穩定消防泵出口壓力中的應用;氮封系統中應用等 。
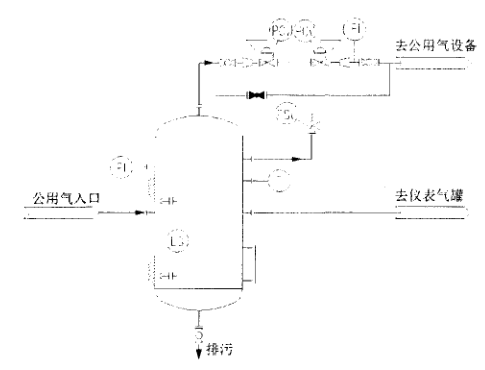
3.1 自力式調節閥在公用氣系統中的應用

圖2自力式調節閥在公用氣系統中的應用
自力式調節閥在公用氣系統中的應用如圖2所示 ,為一個背壓閥和減壓閥的組合 ,其功能是將公用氣罐出來的公用氣穩定在一個范圍內,海上平臺常取500~800 kPaG 。
3.2 自力式調節閥在消防泵出口的應用
為 了維持消防泵出口壓力的穩定 ,給下游消防管網一個相對穩定的海水供應,在消防泵的出口往往設有自力式壓力調節閥,如圖3所示。

圖3自力式調節閥在消防泵出口的應用
3-3 自力式調節 閥在氮封系統中的應用
使用氮封裝置的目的主要是用于維護儲罐頂部氮氣壓力的恒定 ,以保護罐 內物料不被氧化及儲罐安全 。此應用對自力式調節 閥的調節精度要求相對較高 ,一般需要配置帶有指揮器作用式的自力式調節閥。 自力式調節閥在海洋石油平臺中的應用還有很多,在此不一一贅述。
4 結束語
自力式調節閥無須外加驅動能源、結構簡單、工程造價低、使用維護方便 ,在石油行業 中得到了廣泛應用 ,尤其是在動力源配置困難的簡易井口平臺。對于那些對調節精度要求不高的場合 ,綜合考慮工程造價、操作維修及運行成本等因素,自力式調節閥實為一種良好的控制設備。
◆參考文獻
[1] 陸德民主編.石油化工自動控制設計手冊 (第三版) [M ].北京 :化學工業出版社 ,2001.
[2】樂嘉謙主編.儀表工手冊 (第二版 ) [M 】.北京 :化學工業出版社,2004.
[3] 陸培文.實用閥門設計手冊[M ].北京:機械工業出版社,20 o4 .
[4] 侯鵬倩.自力式調節閥及其應用[J】.石油化工 自動化 ,2005,(1):83—85.
【5】羅非.自力式調節閥的特點及應用[J】.醫藥工程設計,2005 ,26(6):38-40.
[6】周劍.自力式調節閥的選擇[J].石油化工自動化,2006 ,(3):89-92.
版權所有 © 自力式壓力調節閥-氣動調節閥-電動調節閥-氮封閥廠家 浙ICP備18052799號-2